Ações

KNAT3/1250 e KNAT4/1250

De Kraus & Naimer

Dados Elétricos

IEC 60947-3, EN 60947-3, VDE 0660 part 107:

Corrente nominal em regime contínuo Iu
1.250A
Corrente térmica convencional Ith
1.250A
Tensão nominal de operação Ue
690V
Tensão nominal de isolamento Ui
1.000V
Tensão nominal de impulso suportável Uimp
12kV
Corrente presumida de curto-circuito com fusível conectado em série Ip

- para 50/60 Hz 690V (rms)
- máxima corrente In do fusível
- corrente de corte Ic
- integral de Joule I²t

50kA*
-
-

Capacidade nominal de estabelecimento em curto-circuito (Icm) (pico)
110kA
Corrente nominal admissível de curta duração (Icw) (rms)
50kA/0,3s
Capacidade de operação em carga
415V 500V 690V

- corrente nominal de operação (le) em AC-21
- corrente nominal de operação (le) em AC-22
- corrente nominal de operação (le) em AC-23*
- potência nominal de operação (le) em AC-23

1.250A
1.250A
1.250A
750kW

1.250A
1.250A
850A
630kW

1.250A
1.250A
630A
630kW

Tensão aplicada, 60s
3.500V
Corrente nominal máxima de fusíveis de ação retardada In
-
Durabilidade mecânica (manobras)
6.000
Temperatura ambiente permitida
(-25 até +55)ºC
Torque requerido para manobra
65Nm
Grau de proteção
IP20
Perda de potência por polo com corrente de regime
62,5W
Seção dos condutores de conexão

- cabos com terminal
- barras
- torque no parafuso de conexão (+-10%)
- parafusos dos terminais (Sextavado)

-
(2x)40x10mm
60Nm
M16x50

Contato auxiliar com 1 NA + 1 NF (acessório)**

- pode-se fixar até
- corrente de operação para 380Vca

16A

Peso
26,5kg


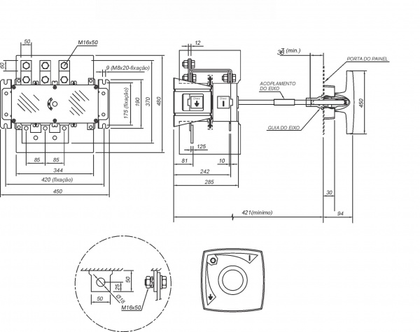
Dimensões

Dimensões em mm

Dim knat3 1250.jpg